热线电话:025-85566891 & +86 18362956565
电话:18362956565
025-85566891
传真:025-85718858
地址:南京市栖霞区龙潭街道飞花村工业园区
当前位置:首页 > 干燥设备
日期:2021-10-10

一、应用
●制药工业中的造粒:片剂颗粒、冲剂颗粒、胶囊剂颗粒。
●食品工业的造粒:可可、咖啡、奶粉、颗粒果汁、调味品等。
●其他行业的造粒:农药、饲料、化肥、颜料、染料化工等。
●粉状或 颗粒状湿物料的干燥。
●包衣:颗粒、丸剂保护层、备色、缓释、薄膜、肠溶包衣等。
二、原理
物料粉末粒子,在原料容器(流化床)中呈环形流化状态,受到经过净化后的加热空气预热和混合,将粘合剂溶液雾化喷入,使若干粒子聚集成含有粘合剂的团粒,由于热空气对物料的不断干燥,使团粒中水分蒸发,粘合剂凝固,此过程不断重复进行,形成均匀的多微孔球状颗粒。
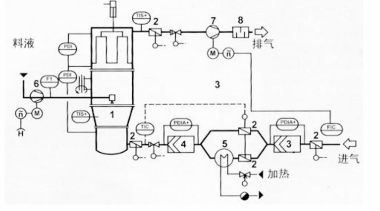
三、示意图

三、技术参数
项目 | 机型 | ||||||||
5 | 15 | 30 | 60 | 120 | 200 | 300 | 500 | 800-1000 | |
生产能力(kg/批) | 5 | 15 | 30 | 60 | 120 | 200 | 300 | 500 | 按用户设计 |
流体适用范围(g/cm3) | <1.3 | ||||||||
物料收得率(%) | >99 | ||||||||
成品合格率(%) | ≥85 | ||||||||
颗粒性能指标 | 符合《中华人民共和国药典》2000版要求 | ||||||||
容器容积(L) | 22 | 45 | 100 | 220 | 420 | 670 | 1000 | 1500 | |
风机功率(kw) | 3 | 5.5 | 7.5 | 11 | 18.5 | 22 | 30 | 45 | |
供液电机功率(kw) | 0.37-0.75 | ||||||||
蒸汽压力(Mpa) | 0.4-0.6 | ||||||||
蒸汽耗量(m3/min) | 18 | 35 | 60 | 120 | 140 | 180 | 310 | 400 | |
压缩空气压力(Mpa) | 0.4-0.6 | ||||||||
作业温度(℃) | 室温-120℃可调 | ||||||||
噪声(DB) | 风机隔离处理≤75 | ||||||||
执行标准 | JB20045-2005 | ||||||||
主机高(mm) | 2600 | 2350 | 2600 | 3350 | 3450 | 3700 | 4300 | 4750 | |
主机深(mm) | 1650 | 1500 | 1800 | 2460 | 2800 | 3260 | 3660 | 4060 | |